Tätigkeitsschwerpunkt Siedlungswasserwirtschaft
|
|

© Homepage - designed by F. Wells, 2007
|
|
Siedlungswasserwirtschaft umfasst in erster Linie die Anlagen der Entwässerung (Regenwasser und Schmutzwasser)
außerhalb der Gebäude. Ziel ist die Sammlung und schadlose Abführung sowohl von Grundstücken als
auch von öffentlichen Verkehrsflächen.
Von der Regenwasser-"Entsorgung" hat in den letzten Jahren ein Umdenkprozess stattgefunden zur "Regenwasserbewirtschaftung".
Anstelle einer möglichst schnellen Abführung per Kanalisation soll das anfallende Niederschlagswasser soweit
möglich versickert werden (Sicker-Mulde, Mulden-Rigole, Rohr-Rigole u.a.), um zur Grundwasserneubildung beizutragen
und die kostspielige Anlage von Entwässerungsanlagen zu vermeiden. Wo das nicht möglich ist, soll der Abfluss
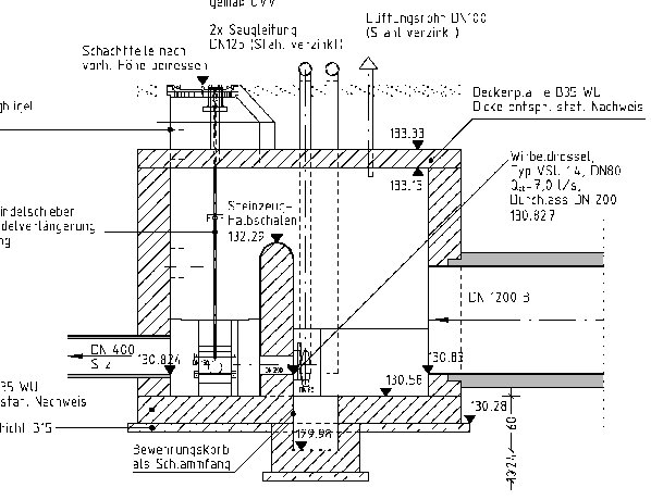
durch Rückhalteeinrichtungen (Regenrückhaltebecken, Muldensystem, Staukanal) gedrosselt werden, um die Vorflut
insbesondere bei Hochwasserereignissen zu entlasten.
Nach dem Erfassen der Einflussgrößen und Festlegung des Entwässerungsverfahrens erfolgt die hydraulische
Berechnung zur Dimensionierung der Entwässerungsanlagen. Diese Anlagen müssen nach den geltenden Gesetzen und techn.
Regelwerken einschl. der ggf. erforderlichen Sonderbauwerke geplant und unter Berücksichtigung spätere Wartungsarbeiten in die vorh.
Örtlichkeit eingefügt werden. Eine frühzeitige Koordination z.B. mit anderen Versorgungsträgern kann helfen überflüssige Doppelarbeiten
sowie Probleme bei der Bauausführung zu vermeiden.
Ein durchdachtes Regenwassermanagement bringt sowohl ökologische als auch ökonomische Vorteile mit sich.
Die Maßnahmen finden vom privaten Hausgarten über das Gewerbegebiet bis zum öffentlichen Verkehrsraum
sinnvolle Anwendung. Dabei sollte z.B. die "technische" Versickerungsanlage oder ein Regenrückhaltebecken auch
gestalterisch ansprechend in das Umfeld eingebunden werden (Verkehrsanlagen, Freianlagen).
» Projektreferenzen Siedlungswasserwirtschaft
|